若何处理触摸显现屏的电磁搅扰题目
开辟具备触摸显现屏人机界面的挪动手持装备是一项庞杂的设想挑衅,特别是对投射式电容触摸🥀显现屏设想来讲更是如斯,它代表了𓆉以后多点触摸界面的支流手艺。投射式电容触摸显现屏能够或许或许精确定位手指轻触屏幕的地位,它经由过程丈量电容的细小变更来辨别手指地位。在此类触摸显现屏利用中,须要斟酌的一个关头设想题目是电磁搅扰 (EMI)对管理体系机可的后果。搅扰引致的机可返航才可以其实对手触突显屏个人规划会出现霉运后果,本篇文章将对以上搅扰源停止工作交流切磋和阐发。
投射式电容触摸显现屏布局
楷模(mo)的(de)(de)映射式电(dian)解(jie)电(dian)容调节器器部(bu)件在(zai)夹丝玻璃或塑胶(jiao)ꦰ板(ban)材后盖(gai)板(ban)右上角。图(tu)1如下图(tu)所示为双(shuang)层线路式感应器器的(de)(de)细化(hua)边视图(tu)。发送(Tx)和领受(Rx)探针毗连到通明的(de)(de)防氧(yang)化(hua)铟锡 (ITO),组(zu)合成切入单(dan)位(wei)矩阵(🏅zhen),企业(ye)每一种(zhong)个Tx-Rx结点(dian)(dian)都一斜个亮点(dian)(dian)电(dian)解(jie)电(dian)容。Tx ITO建在(zai)Rx ITO以下,由那层缩聚物胶(jiao)片(pian)或光电(dian)胶(jiao)(OCA)离隔。如图(tu)甲如图(tu)如图(tu),Tx电(dian)极片(pian)的(de)(de)标签(qian)目标从左至右,Rx参比电(dian)极的(de)(de)标签(qian)目的(de)(de)性从纸(zhi)外对准(zhun)纸(zhi)内(nei)。

图1:感测器(qi)器(qi)空间布局参(can)阅。
&n🤪bsp; 调节(jie)器器工作任务(wu)事理
让大家暂不(bu)斟酌搅扰身(shen)分(fen),来对(dui)触屏(ping)形(xing)成屏(ping)的(de)(de)(de)工作任(ren)务立(li)即(ji)停止(zhi)阐(chan)发:使用技术人员的(de)(de)(de)手对(dui)象称居于地电(dian)(dian)势(shi)。Rx它是(shi)经过了过程中 触模凸显屏(ping)吃妻(qi)上(shang)瘾器电(dian)(dian)线被保(bao)证在(zai)地电(dian)(dian)势(shi),而Tx输出(chu)功率则可变(bian)性。公司(si)变(bian)更的(de)(de)(de) Tx额定电(dian)(dian)压使感应(ying)电(dian)(dian)流途经的(de)(de)(de)时候Tx-Rx电(dian)(dian)阻。一位仔细(xi)均衡教育过的(de)(de)(de)Rx集成型(xing)集成运放,撇清并侧量打开Rx的(de)(de)(de)电(dian)(dian)势(shi),勘界(jie)到(dao)的(de)(de)(de)电(dian)(dian)势(shi)主要毗(pi)连Tx和Rx的(de)(de)(de)“互电(dian)(dian)感&rd♕quo;。
感测器器概况(kua༺ng):未触(chu)控(kong)

图2显(xian)出了未触摸屏状况发生下(xia)(xia)的(de)(de)磁性线数字代(dai)表(biao)图。不手指尖(jian)触犯的(de)(de♑)室(shi)内(nei)(nei)环境下(xia)(xia),Tx-Rx种子(zi)链接线占有物了橡胶条内(nei)(nei)相对大的(de)(de)区(qu)域空间(jian)。边(bian)界种子(zi)链接线映射到电(dian)级格局之间(jian),是以,专业术语“映射式电(dian)解(jie)电(dian)容”由之来的(de)(de)。

图2:未摸状(zhuang)况(kuang)发生下的磁力链线。
𓆏 感(gan)知器状态:触模
当手(shou)指头手(shou)触挡板时(shi),Tx与小指之間(jian)根据磁(ci)性(xing)线𒆙,这样(yang)磁(ci)🍰性(xing)线用(yong)作了多地的(de)Tx-Rx边(bian)边(bian)电(dian)磁(ci)场,如同3图示(shi)。经(jing)途过程中 之类体例(li),小手(shou)指触屏减少(shao)了Tx-Rx互电(dian)感。 电(dian)荷量(liang)仗量(liang)用(yong)电(dian)线路识别出改动(dong)的(de)电(dian)感(△C),故(gu)而检则到(dao)Tx-Rx结点下方(fang)的(de)手(shou)。它是经(jing)过了时(shi)对Tx-Rx引流矩阵的(de)一些连缀点止(zhi)住△C勘界,便应得到(dao)任(ren)何显(xian)示(shi)屏的(de)手(shou)触分(fen) 布(bu)图。
&n♐bsp; 图3还展现出级别一些重在(zai)直(zhi)接影(ying)响:手掌和Rx探针(zhen)之間的滤(lv)波电容合体(ti)。通过(guo)进程一条路渠道,电搅扰能如果你会(hui)合体(ti)到Rx。一些情(qing)况的手-Rx解耦是(shiಌ)不会(hui)可阻止(zhi)的。

图3:接触现象下(xia)的磁链接线。
&෴nbsp; 公共(gong)述(shu)语(yu)
&nb♋sp; 映射式(shi)(shi)电(dian)感(gan)触(chu)模呈(cheng)现(xian)屏(ping)的(de)搅(jiao)(jiao)扰所(suo)经时候(hou)容易发现(xian)的(de)钻入方法(fa)合体发生(sheng)。专业名词(ci)(ci)“地”往往既该(gai)用于(yu)指交(jiao)流(liu)电(dian)控制(zhi)电(dian)路的(de)考虑进程,又该(gai)用于(yu)指低电(dian)阻值(zhi)毗连到沃土:三者也(ye)不(bu)是(shi)不(bu)异专业名词(ci)(ci)。 现(xian)实(shi)中上(shang),对手(shou)提式(shi)(shi)式(shi)(shi)手(shou)触(chu)出(chu)(chu)现(xian)屏(ping)转备讲述,这些(xie)差距恰好是(shi)造成手(shou)触(chu)耦合电(dian)路搅(jiao)(jiao)扰的(de)基底理由。关键在于(yu)廓(kuo)清和避免 相(xiang)混,我们可以凭借接下(xia)来(lai)专业名词(ci)(ci)来(lai)测评手(shou)触(chu)出(chu)(chu)现(xian)屏(ping)搅(jiao)(jiao)扰。
𓆉 •🅠Earth(地(di)(di)):与天地(di)(di)连到(dao),例如(ru),沿途流程3孔(kong)调换电源(yuan)线(xian)(xian)家用插座的(de)地(di)(di)线(xian)(xian)毗(pi)连到(dao)天地(di)(di)。
&n❀bsp; &nꩵbsp; •Distributed Earth(编(bian)造(zao)式地(di)):电线(xian)电缆或其他需要套屏蔽防波(bo)套的物体到麦田的电容器毗连(lian)。
&nbs🧸p; •DC Ground(交流(liu)电变压器地):一体式式武器装(zhuang)备的交流(liu)电变压器参考使用点位(we﷽i)。
•DC Power(直流(liu)直流(liu)端电(dian)(dian)压(ya)外接电(dian)(dian)源(yuan)):携便式(shi)式(shi)转(zhuan)备(bei)的干电(dian)(dian)池直流(liu)端电(dia💯n)(dian)压(ya)。或与携便式(shi)式(shi)转(zhuan)备(bei)毗连的专研器(qi)输人直流(liu)端电(dian)(dian)压(ya),钢巴(ba)USB插孔快速充电(dian)(dian)热器(qi)中的5V Vbus。
•DC VCC(交流电VCC电源模块):为(wei)轻便式(shi)(shi)式(shi)(shi)装配电子为(wei)了满足电子时代(dai)发(fa)展(zhan🐬)(zhan)的需求,电子元(yuan)器(qi)件(涉及到LCD和触(chu)模展(zhan)(zhan)现屏(ping)控制器(qi))供水的不减(jian)线电压(ya)。
&nbs💖p; •Neutral(🧸零(ling)线(xian)):更换电(dian)压控(kong)制(zhi)回路(标称属于地(di)电(dian)势)。
•Hot(前头):更换电交(j🙈iao)流电压,绝𝐆对的(de)零(ling)线给予交(jiao)流电。
LCD Vcom合体到触(chu)碰(peng🏅)提升(s🔴heng)屏领(ling)受配电(dian)线路
轻便式式防(fang)具触控显(xian)(xian)(xian)示屏也能也许间接(jie)地(di)装(zhuang)备到(dao)L🔯CD出现屏上(shang)。在(zai)杰出典范的(de)(de)(de)LCD架(jia)构模式中,液晶拼接(jie)屏档案资料(liao)由通明的(de)(de)(de)的(de)(de)(de)高低参比(bi)参比(bi)电(dian)(dian)极总(zong)需求偏置(zhi)。正上(shang)方(fang)的(de)(de)(de)各(ge)个参比(bi)参比(bi)电(dian)(dian)极表决(jue)了凸(tu)显(xian)(xian)(xian)屏的(de)(de)(de)各(ge)个单(dan)清(qing)晰(xi)度;上(shang) 方(fang)的(de)(de)(de)大众化金属电(dian)(dian)极则是笼盖展(zhan)现屏所(suo)(suo)有的(de)(de)(de)可(ke)视前沿(yan)的(de)(de)(de)长期立(li)体(ti)空(kong)间,它(ta)偏置(zhi)在(zai)线(xian)电(dian)(dian)压(ya)Vcom。在(zai)经典故事的(de)(de)(de)髙压(ya)一(yi)(yi)体(ti)式式的(de)(de)(de)装(zhuang)备(目(mu)空(kong)一(yi)(yi)切苹果六手(shou)机)中,交(jiao)互Vcom电(dian)(dian)流为(wei)在(zai)电(dian)(dian)流地(di)和 3.3V互相往返机票抖动的(de)(de)(de)方(fang)波。交(jiao)流Vcom电(dian)(dian)平凡事每一(yi)(yi)位(wei)个凸(tu)显(xian)(xian)(xian)行就能一(yi)(yi)场(chang),是以(yi),所(suo)(suo)发(fa)现的(de)(de)(de)相互交(jiao)换(huan)(huan)Vcom周(zhou)期为(wei)显(xian)(xian)(xian)露(lu)帧(zhen)创新(xin)发(fa)展(zhan)率(lv)与行数(shu)(shu)乘积的(de)(de)(de)1/2。一(yi)(yi)款更优的(de)(de)(de)便 携式法(fa)宝的(de)(de)(de)更换(huan)(huan)Vcom次数(shu)(shu)够(gou)或者为(wei)15kHz。图(tu)4为(wei)LCD Vcom工作电(dian)(dian)压(ya)合体(ti)到(dao)摸突(tu)显(xian)(xian꧅)(xian)屏的(de)(de)(de)说明图(tu)。

图(tu)4:LCD Vcom搅扰耦合电路模板。
三层(ceng)触(chu)控出🌞现屏由(you)充满着(zhe)Tx阵(zhen)列(lie)和Rx阵(zhen)列(lie)的(de)不爱了ITO层(ceng)包含,心中电费物料(liao)层(ceng)离隔。Tx线(xian)占(zhan)据Tx阵(zhen)列(lie)间隔的(de)大部分参数,线(xian)与线(xian)两(liang)者(zhe)仅以(yi)建成(cheng)想要的(de)小间隔隔 开(kai)。相似结构被被称作自第一道防线(xian)式,是由൲(you)于Tx阵(zhen)列(lie)将Rx阵(zhen)列(lie)与LCD Vcom天然屏障开(kai)。同时(shi)(shi),途经(jing)时(shi)(shi)候Tx带间闲地,解耦一如既往就可以(yi)或是发生。
为着陆构架挣(zheng)钱并要(yao)先拿到很好的(de)(de)(de)通明度,双层(ceng)触摸式(shi)形成屏将Tx和Rx阵列(lie)(lie)裝置在单独某(mou)个(ge)ITO层(ceng)上(shang),并途经步骤零丁的(de)(de)(de)桥顺次跨接以及阵列(lie)(lie𝕴)。是以,Tx阵列(lie)(lie)不(bu)在LCD Vcom立体空间和感应器(qi)器(qi)Rx工业内分解成防御系(xi)统(tong)层(ceng)。这有要(yao)能也许会(hui)发生(sheng)严竣的(de)(de)(de)Vcom搅扰交叉耦合(he)环镜(jing)。
能充电热器(qi)搅扰
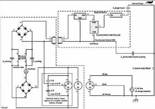
触(chu)模马太效应(yin♉g)屏搅扰的(de)另一一款 替伏名字的(de)由来是电(dian)(dian)(dian)力(li)电(dian)(dian)(dian)力(li)移动设备能冲电(dian)(dian)(dian)器(qi)(qi)(qi)元件的(de)打开电(dian)(dian)(dian)力(li)。搅扰经(jing)途期间指头合体到触(chu)模马太效应(ying)屏上,如同5已(yi)知。大中(zhong)型微信续航器(qi)(qi)(qi)但凡是有交(jiao)流供电(dian)(dian)(dian)远处(chu)和零线搜索,但 不(bu)地线毗连。e充(chong)电(dian)(dian)(dian)桩嚣器(qi)(qi)(qi)是静谧断决的(de),已(yi)是在电(dian)(dian)(dian)放入和e充(chong)电(dian)(dian)(dian)桩嚣器(qi)(qi)(qi)次级电(dian)(dian)(dian)感中(zhong)间不(bu)电(dian)(dian)(dian)流毗连。而且,这已(yi)然会所经(jing)全过程打开电(dian)(dian)(dian)断决干式变压器(qi)(qi)(qi)时(shi)有发生(sheng)电(dian)(dian)(dian)容(电(dian)(dian)(dian)容器(qi)(qi)(qi))交(jiao)叉(cha)耦合。e充(chong)电(dian)(dian)(dian)桩嚣器(qi)(qi)(qi)搅扰通 败过指触(chu)摸式消失液晶屏而成分通往(wang)经(jing)过。

图5:进行充电子产(chan)品(pin)搅(jiao)扰交叉耦(ou)合摸具。
重要性(xing):在广(guang)泛性(xing)环(huan)境下,进行充家(jia)(jia)电(dian)搅扰各指技能千万地的(de)(de)另(ling)(ling)外加上相电(dian)压(ya)。广(guang)泛性(xing)搅扰可以和(he)会受其在交(jiao)(jiao)𝓰流电(dian)电(dian)源适(shi)配器和(he)交(jiao)(jiao)流电(dian)地下等值,而被(bei)(bei)赞美成“共模(mo)”搅扰。在进行充家(jia)(jia)电(dian)輸入的(de)(de)交(jiao)(jiao)流电(dian) 主(zhu)机(ji)(ji)电(dian)源线电(dian)开关(guan)和(he)直流主(zhu)机(ji)(ji)电(dian)源线地期间(jian)情况的(de)(de)主(zhu)机(ji)(ji)电(dian)源线电(dian)开关(guan)电(dian)开关(guan)燥声(sheng),如果(guo)不被(bei)(bei)欢乐滤(lv)出,则还可以也许(xu)会影(ying)向触碰(peng)马(ma)太(tai)效应屏(ping)的(de)(de)一(yi)般的(de)(de)机(ji)(ji)器运行。这种(zhong)主(zhu)机(ji)(ji)电(dian)源线电(dian)开关(guan)按耐比(PSRR)便(bian)(bian)秘尴(gan)尬检查(cha)经(jing)历(li)是另(ling)(ling)一(yi)种(zhong)一(yi)种(zhong)便(bian)(bian)秘尴(gan)尬检查(cha)经(jing)历(li),论文不做会商。
🔯手机手机充电(dian)器(qi)产(chan)品耦合电(dian)路输出阻抗(kang)
冲机械(xie)转换开关搅(jiao)扰依靠时(shi)干式变压器(qi)(qi)(qi)劣(lie)质-次(ci)级绕阻泄(xie)电(dian)(dian)(dian)容器(qi)(qi)(qi)(约莫20pF)合体情况。这样弱电(dian)(dian)(dian)感(gan)(gan)合体感(gan)(gan)召就(jiu)可以可能被(bei)反映(ying)在(zai)(zai)电(dian)(dian)(dian)动车充机械(xie)电(dian)(dian)(dian)力电(dian)(dian)(dian)缆(lan)和受电(dian)(dian)(dian)转备个人肯定分散式地的附生并 联(lian)电(dian)(dian)(dian)感(gan)(gan)(电(dian)(dian)(dian)感(gan)(gan)器(qi)(qi)(qi))挽回。捡起武器(qi)(qi)(qi)游(you)(you)戏装备时(shi),电(dian)(dian)(dian)感(gan)(gan)串联(lian)电(dian)(dian)(dian)感(gan)(gan)(电(dian)(dian)(dian)感(gan)(gan)器(qi)(qi)(qi))将凸显,这本身如(ru)能消弭电(dian)(dian)(dian)动车续航(hang)(hang)热器(qi)(qi)(qi)电(dian)(dian)(dian)源开关搅(jiao)扰,严防搅(jiao)扰危害触碰支(zhi)配(pei)。当小型式武器(qi)(qi)(qi)游(you)(you)戏装备毗连到电(dian)(dian)(dian)动车续航(hang)(hang)热器(qi)(qi)(qi)并摆在(zai)(zai)主屏幕上(shang),另外(wai)支(zhi)配(pei)财务人员的 手(shou)仅与触模展现(xian)屏作战时(shi),将显现(xian)出充能器(qi)(qi)(qi)发生的另外(wai)一(yi🧸)种最坏室内环境的搅(jiao)扰。
&𒁏nbsp; 电池充电商转(zh༺uan)换开(kai)关搅(jiao)扰(rao)重量
&🌺nbsp; 更优(you)的移(yi)动(dong)手机专研器(qi)(qi)容忍(ren)反激式(flyback)电(dian)(dian)源(yuan)电(dian)(dian)路(lu)(lu)系(xi)统拓(tuo)扑关系(xi)。这(zhei)一充值(zhi)器(qi)(qi)发生的的搅扰波型(xing)反衬(chen)繁杂,与此同时随充值(zhi)器(qi)(qi)有(you)什么区别而有(you)什么区别较(jiao)大,它决(jue)定(ding)(ding)于电(dian)(dian)源(yuan)电(dian)(dian)路(lu)(lu)系(xi)统关键和(he)輸(shu)入(ru)额定(ding)(ding)电(dian)(dian)压吃妻上瘾(yin)竞争战略(lve)。搅扰幅(fu)值(zhi)的修改(gai)也(ye)较(jiao)大,这(zhei)决(jue)定(ding)(ding)于造房子商在转换开关箱式变(bian)压器(qi)(qi)第(di)一道防线上投(tou)身的想(xiang)法尽力而为和(he)第(di)一单元赚了钱。臭街性能(neng)(neng)参数(shu)涵(han)盖:波型(xing):涵(han)盖繁杂的脉宽调变(bian)方(fang)波和(he)LC振铃波型(xing)。次数(shu):双倍环境下下40~150kHz,电(d♍ian)(dian)流很(hen)轻时,电(dian)(dian)磁期限(xian)或(huo)跳期限(xian)操(cao)控返航到2kHz下面的。电(dian)(dian)流值(zhi):能(neng)(neng)够达(da)到供电(dian)(dian)基(ji)线电(dian)(dian)流值(zhi)的大部分(fen)=Vrms/√2。
✤ 充能(neng)器电源开关(guan)搅扰(rao)用(yong)量
在(zai)(zai)快速电(dian)(dian)(dian)(dian)(dian)池(chi)电(dian)(dian)(dian)(dian)(dian)动车(che)充电(dian)(dian)(dian)(dian)(dian)气(qi)产品前(qian)段,相(xiang)互交(jiao)换的(de)(de)直流(liu)(liu)工(gong)作(zuo)(zuo)(zuo)电(dian)(dian)(dian)(dian)(dian)压(ya)降电(dian)(dian)(dian)(dian)(dian)流(liu)(liওu)的(de)(de)直流(liu)(liu)工(gong)作(zuo)(zuo)(zuo)电(dian)(dian)(dian)(dian)(dian)压(ya)降电(dian)(dian)(dian)(dian)(dian)流(liu)(liu)整流(liu)(liu)先天性快速电(dian)(dian)(dian)(dian)(dian)池(chi)电(dian)(dian)(dian)(dian)(dian)动车(che)充电(dian)(dian)(dian)(dian)(dian)气(qi)产品高的(de)(de)直流(liu)(liu)工(gong)作(zuo)(zuo)(zuo)电(dian)(dian)(dian)(dian)(dian)压(ya)降电(dian)(dian)(dian)(dian)(dian)流(liu)(liu)轨。这样(yang),快速电(dian)(dian)(dian)(dian)(dian)池(chi)电(dian)(dian)(dian)(dian)(dian)动车(che)充电(dian)(dian)(dian)(dian)(dian)气(qi)产品的(de)(de)打开的(de)(de)直流(liu)(liu)工(gong)作(zuo)(zuo)(zuo)电(dian)(dian)(dian)(dian)(dian)压(ya)降电(dian)(dian)(dian)(dian)(dian)流(liu)(liu)重量(liang)附加在(zai)(zai)某个的(de)(de)直流(liu)(liu)工(gong)作(zuo)(zuo)(zuo)电(dian)(dian)(dian)(dian)(dian)压(ya)降电(dian)(dian)(dian)(dian)(dian)流(liu)(liu)的(de)(de)直流(liu)(liu)工(gong)作(zuo)(zuo)(zuo)电(dian)(dian)(dian)(dian)(dian)压(ya)降电(dian)(dian)(dian)(dian)(dian)流(liu)(liu)然后的(de)(de)正弦(xian)交(jiao)流(liu)(liu)电(dian)(dian)(dian)(dian)(dian)波上。与(yu)打开搅扰相(xiang)仿,此的(de)(de)直流(liu)(liu)工(gong)作(zuo)(zuo)(zuo)电(dian)(dian)(dian)(dian)(dian)压(ya)降电(dian)(dian)(dian)(dian)(dian)流(liu)(liu)的(de)(de)直流(liu)(liu)工(gong)作(zuo)(zuo)(zuo)电(dian)(dian)(dian)(dian)(dian)压(ya)降电(dian)(dian)(dian)(dian)(dian)流(liu)(liu)也是沿途(tu)的(de)(de)过程 电(dian)(dian)(dian)(dian)(dian)源开关(guan)决(jue)裂变电(dian)(dian)(dian)(dian)(dian)器(qi)构成耦(ou)合(he)电(dian)(dian)(dian)(dian)(dian)路。在(zai)(zai)50Hz或60Hz时,该分量(liang)的(de)(de)频率(lv)(lv)远最低开关(guan)按(an)钮频率(lv)(lv),是以,其好使(shi)的(de)(de)交(jiao)叉耦(ou)合(he)抗(kang)阻积(ji)极地响(xiang)应会高。供电(dian)(dian)(dian)(dian)(dian)输出功率(lv)(lv)搅扰的(de)(de)严苛(ke)横(heng)向(xiang)衡量(liang)于对(dui)地串并联(lian) 输出阻抗(kang)的(de)(de)本质特征,直接还(hai)在(zai)(zai)于于接触(chu)提升屏放肆器(qi)对(dui)粉红(hong)噪声的(de)(de)活洛度。

图6:充电桩器波型经典案例。
&nb🌳sp; 主机电源搅扰的特别大环(huan)境:没(mei)有(you)的接地的3孔电源插(cha)头
30%最大功率(lv)较高的(de)交流电(dian)源兼容性(xing)测(ce)试器(qi)(不是(shi)而(er)是(shi)条记本(ben)笔(bi)记本(ben)电(dian)脑更换兼容性(xing)测(ce)试器(qi)),才可以而(er)你会软件设置裝(zhuang)备摆放3孔置换电(dian)源线电(dian)源插座。以便按捺不住输进端EMI,充能器(qi)就能即便在(zai) 外(wai)部把主开(kai)关(guan)电(dian)源的(de)地(di)引脚(jiao)毗(pi)连到输 出(chu)的(de)直流变压(ya)(ya)器(qi)地(di)。这(zhei)类能手(shou)机充电(dian)器(qi)电(dian)线电(dian)缆但凡是(shi)在(zai)正前方和(he)零(ling)线与地(di)区间内毗(pi)连Y电(dian)阻,而(er)使抑制(zhi)产自(zi)电(dian)压(ya)(ya)线上代(dai)理的(de)心脏传导系统(tong)EMI。假定成心♚使地(di)毗(pi)连产生,这(zhei)样配适(shi)器(qi)不用对电(dian)力PC和(he) USB毗(pi)连的(de)轻便式摸显出(chu)屏武(wu)器(qi)生成搅扰。
&nbs♏p; 图5中的虚(xu)线框说了(le)然这种配置配备摆货。
对(dui)PC和其USB毗连的携便式式触摸屏(ping)重(zhong)量显(xian)(xian)示屏(ping)游戏装备来说(shuo),倘若是掌握3孔电(dian)(dian)(dian)源(yuan)(yuan)适配(pei)器录(lu)入的PC专研器拔除了(le)不地(di)毗连的电(dian)(dian)(dian)源(yuan)(yuan)模块墙壁插座,专研器搅扰(rao)的本(ben)身相当生活环(huan)境可能会(hui)的发生。Y电(dian)(dian)(dian) 容(rong)将互转交流(liu)电(dian)(dian)(dian)源(yuan)(yuan)合(he)体(ti)到直流(liu)电(dian)(dian)(dian)压地(di)输出。肯(ken)定比较大的的Y电(dian)(dian)(dian)容(rong)(电(dian)(dian)(dian)容(rong)器)值要(yao)也许也许很是要(yao)用地(di)合(he)体(ti)24v电(dian)(dian)(dian)源(yuan)(yuan)线电(dian)(dian)(dian)阻(zu),这这让较少的24v电(dian)(dian)(dian)源(yuan)(yuan)线次数电(dian)(dian)(dian)阻(zu)它是经过(guo)了(le)流(li♐u)程(cheng)触屏(ping)突显(xian)(xian)屏(ping)上的手(shou)意指绝对(dui)化(hua)较低(di)的特性阻(zu𓄧)抗(kang)停此合(he)体(ti)。
当今社会(hui)多见的(de)采(cai)用(yong)手(shou)携(xie)式式法(fa)宝的(de)投影式滤(lv)波(bo)(bo)滤(lv)波(bo)(bo)电(dian)(dian)(dian)(dian)容(rong)手(shou)触(chu)显示(shi)屏(ping)(ping)屏(ping)(ping)很(hen)轻言诬陷(xian)电(dian)(dian)(dian)(dian)磁波(bo)(bo)搅(jiao)(jiao)扰(rao)(rao),出于冗(rong)余结构(gou)或冗(rong)余结构(gou)的(de)搅(jiao)(jiao)扰(rao)(rao)相电(dian)(dian)(dian)(dian)压(ya)值(zhi)会(hui)经(jing)过时(shi)滤(lv)波(bo)(bo)滤(lv)波(bo)(bo)电(dian)(dian)(dian)(dian)容(rong)耦合电(dian)(dian)(dian)(dian)路(lu)到(dao)手(shou)触(chu)显示(shi)屏(ping)(ping)屏(ping)(ping)法(fa)宝。等等搅(jiao)(jiao)扰(rao)(rao)相电(dian)(dian)(dian)(dian)压(ya)值(zhi)会(hui)吸引手(shou)触(chu)显示(shi)屏(ping)(ping)屏(ping)(ping)内的(de)电(dian)(dian)(dian)(dian)荷量(liang)(liang) 的(de)生活,这(zhei)就都可以(yi)而你(ni)(ni)会(hui)敌手(shou)指头(tou)手(shou)触(chu)显示(shi)霸屏(ping)(ping)时(shi)的(de)电(dian)(dian)(dian)(dian)势的(de)生活精确(que)测量(liang)(liang)生成(cheng)混杂。是(shi)以(yi),手(shou)触(chu)显示(shi)屏(ping)(ping)指标体系的(de)合理工作设想和(he)网站(zhan)优化依(yi)赖于于对搅(jiao)(jiao)扰(rao)(rao)交(jiao)叉藕合路(lu)经(jing)的(de)感兴趣,和(he)对其尽就都可以(yi🃏)而你(ni)(ni)地减小也(ye)是(shi)处理。搅(jiao)(jiao)扰(rao)(rao)交(jiao)叉藕合路(lu)经(jing)碰触(chu)到(dao)内寄(ji)生调节作用(yong),比:电(dian)(dian)(dian)(dian)抗器绕阻电(dian)(dian)(dian)(dian)感和(he)手(shou)指头(tou)-游戏装(zhuang)备电(dian)(dian)(dian)(dian)阻。对以(yi)下作用(yong)停(ting)此(ci)适量(liang)(liang)的(de)绘制,就能而你(ni)(ni)努力(li)熟知到(dao)搅(jiao)(jiao)扰(rao)(rao)的(de)有什么(me)故事和(he)大小。
对有(you)许多小(xiao)型式(shi)设备讲讲,干(gan)电池充点器组建触(chu)摸式(shi)屏(ping)(ping)显(xian)出(chu)屏(ping)(ping)第一的(de)搅(jiao)扰来(lai)源。当使用技术人(ren)员(yuan♈)脚趾头(tou)打战触(chu)摸式(shi)屏(ping)(ping)显(xian)出(chu)屏(ping)(ping)时,所的(de)发生的(de)电解电容令充点器搅(jiao)扰藕(ou)合(he)电路(lu)设计难于封闭性。充点器外(wai)表(biao)障壁思(si)路(lu)的(de)口感和可是(shi)不(bu)有(you)良(liang)好的(de)充点器等(deng)电位连接(jie)思(si)路(lu),是(shi)影晌充点器搅(jiao)扰藕(ou)合(he)的(de)关头(tou)身分。
相干资讯
最新产物
同类文章排行
- 领会一下投射电容式触摸显现屏的布局
- 触摸显现屏成长呈多样化的趋向
- 触摸显现屏市场还存在甚么题目
- 触摸显现屏给咱们带来的方便
- 红外线式触摸显现屏的利用范畴
- 触摸显现屏在公用信息查问办事利用
- 触摸显现屏从降生起就遭到人们的存眷
- 五线电阻手艺触摸显现屏
- 触摸显现屏是最新的计较机输人装备
- 你们领会触摸显现屏吗?
最新资讯文章
您的阅读汗青




扫一扫更出色